35kV戶外框架式無功補償裝置
HZS-BKTBB型高壓戶外框架式無功補償裝置主要用于工頻35kV的電力系統進行無功補償,用以調整、平衡電網電壓,提高功率因數,降低線路損耗,提高電能質量,充分發揮發電、供電設備的生產效率。 HZS-BKTBB型高壓戶外框架式無功補償裝置用于戶外,主要包括:隔離接地開關、高壓并聯電容器、空芯電抗器、電容器專用熔斷器、放電裝置(專用放電線圈或電壓互感器)、無間隙氧化物避雷器、帶電顯示裝置、繼電保護裝置、連接導線、支柱絕緣子、框架等組成。
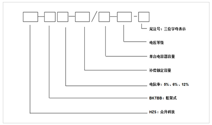
注:第一位字母:表示接線方式;第二位字母:表示電容器組的保護方式;第三位字母:表示使用場合。
|
第一位字母 |
第二位字母 |
第三位字母 |
|||||
|
字母 |
A |
B |
C |
K |
L |
W |
N |
|
含義 |
單星型 |
雙星型 |
電壓差動保護 |
開口三角電壓保護 |
不平衡電流保護 |
戶外 |
戶內 |
1、安裝在戶外,框架式結構、固定投切。
2、可直接在變電所內投切電容補償裝置。
3、HZS-TBB型戶外框架式無功補償裝置由串聯空芯電抗器、進線架和電容器組成,空芯電抗器一般為三相疊裝或三相品字形安裝;進線架包括高壓隔離開關、放電線圈以及 避雷器;電容器架一般為二層一排布置,容量大采用二排二層布置;進線架與電容架并列放置,高度寬度一致,每臺電容均配裝外熔斷器;外圍需用不低于2米的網欄圍住,圍欄門配置一扇活門便于巡視和檢修。
4、裝置結構設計合理,動、熱穩定性好,帶電顯示裝置用來顯示裝置的投切狀態,并有電磁鎖和柜門開關、觀察窗,具有強制閉鎖功能,確保運行和維護人員安全。
5、隔離接地開關配有電磁鎖,保證裝置帶電時無法操作隔離開關;隔離接地開關在電容器組檢修時可以處于接地狀態,確保檢修人員安全。
1、該裝置允許在工頻1.1倍額定電壓下長期運行。
2、該裝置允許在由于過電壓和高次諧波造成的1.3倍額定電流的穩態過電流下連續運行。
3、該裝置可以將電容器投入運行瞬間產生的涌流限制在電容器組額定電流的20倍以下。
4、根據配電系統情況,可配置不同的電抗率的電抗器來抑制諧波和合閘涌流。
5、采用先進工藝和全膜介質的高壓電力電容器,具有壽命長、損耗小、運行溫升低等特點,并且還具有放電起始電壓高和密封性能好等特點。
6、具有完善的電容器保護功能,單臺電容器短路保護采用高壓噴逐式熔斷器;并根據接線方式的不同,電容器組設有開口三角不平衡電壓、中性點不平衡電流等繼電保護。
7、電容器實測總容量與各電容器額定值總和之差不超過+10%--0,各相電容偏差不超過5%。
1、環境溫度:-25℃~+45℃,24小時內平均溫度不超過+35℃
2、海拔高度:不超過2000米,高于2000米采用高原型產品。
3、濕度:日平均值不大于95%,月平均值不大于90%。
4、戶外風速≤35m/s、抗震:不超過地震烈度為8度。
5、安裝場所:使用地點不允許有危險介質,周圍環境中不應含有腐蝕金屬和破壞絕緣的氣體及導電介質,不允許充滿水蒸氣及有嚴重的霉菌存在。
1、額定電壓等級:35KV
2、額定頻率:50-60Hz。
3、額定容量:100--10000kvar。
01
COME FROM AUSTRALIA
嚴格的元器件選取----關注于品質
嚴格的元器件供應商選擇,必須具備專業的生產場地、辦公環境以及供應的產品必須具備國內專業機構的檢測證書,具備8年以上的生產年限方能入選本公司的供應商名錄。
02
COME FROM AUSTRALIA
干凈的工作環境----注重于品牌
標準化的生產廠區,自動化的生產工序,采用現代話的自控自動自檢的流水生產線,無交叉,無故障;全方位的檢測設備和檢測工序,只為打造優質的產品!
03
COME FROM AUSTRALIA
數據監控----打造用電安全管家
自主研發的數據采集監控系統,覆蓋全國的地區通訊,24小時不間斷數據采集,具備遙調、遙控、遙測、遙信等基礎功能,更能具備故障通知和補償優化,真正意義上打造安全用電、舒適用電的智能管家!
| 產品型號 | 補償容量 (kvar) | 每臺電容器容量 (kvar) | 電容器數量 |
| HZS-BKTBB6-1200/200-35 | 1200 | 200 | 6 |
| HZS-BKTBB6-1500/250-35 | 1500 | 250 | 6 |
| HZS-BKTBB6-1800/300-35 | 1800 | 300 | 6 |
| HZS-BKTBB6-2004/334-35 | 2004 | 334 | 6 |
| HZS-BKTBB6-2400/400-35 | 2400 | 400 | 6 |
| HZS-BKTBB6-3000/500-35 | 3000 | 500 | 6 |
| HZS-BKTBB6-3600/300-35 | 3600 | 300 | 12 |
| HZS-BKTBB6-4008/334-35 | 4008 | 334 | 12 |
| HZS-BKTBB6-4200/350-35 | 4200 | 350 | 12 |
| HZS-BKTBB6-4500/375-35 | 4500 | 375 | 12 |
| HZS-BKTBB6-4800/400-35 | 4800 | 400 | 12 |
| HZS-BKTBB6-5004/417-35 | 5004 | 417 | 12 |
| HZS-BKTBB6-5400/450-35 | 5400 | 450 | 12 |
| HZS-BKTBB6-6000/500-35 | 6000 | 500 | 12 |
| HZS-BKTBB6-6408/267-35 | 6408 | 267 | 24 |
| HZS-BKTBB6-7008/334-35 | 7008 | 292 | 24 |
| HZS-BKTBB6-7200/300-35 | 7200 | 300 | 24 |
| HZS-BKTBB6-8016/334-35 | 8016 | 334 | 24 |
| HZS-BKTBB6-8400/350-35 | 8400 | 350 | 24 |
| HZS-BKTBB6-9000/375-35 | 9000 | 375 | 24 |
| HZS-BKTBB6-9600/400-35 | 9600 | 400 | 24 |
| HZS-BKTBB6-10008/417-35 | 10008 | 417 | 24 |
訂貨須知
a) 上圖補償容量和補償路數可根據客戶需求修改
b) 表中容量只列出10008kvar,超出補償容量和補償路數可根據客戶需求定制
-
用料講究 品質保證
與國內外知名品牌供應商形成戰略合作,成熟,穩定的原材料供應渠道,性能穩定,質量有保障。
封閉設計 安全可靠
封閉式母排結構設計,模塊化組裝,安全整潔,徹底擺脫帶電體裸露、結構散亂、線束纏繞等一系列安全隱患。
-
-
熔絲保護 響應快速
創造性采用熔斷器代替傳統微型斷路器,6KA(Icu)→100KA(Icu)改變的不是一個數字,而是一種安全觀念!
精確投切 無涌流
精確的過零點投切技術,降低電網傳輸損耗,抑制電壓波動,解決電容器鼓肚、電抗器發熱、熔絲斷路的困擾
研發實力
擁有專業的研發技術團隊,專注于無功補償領域的研究,不斷創新,打造專利產品
生產實力
5000平方米生產車間,從國外引進 生產設備,滿足任何行業的需求
質量檢測
具備完善的檢測實驗設備,配備專業化質檢人員,質量有保障
貼心服務
安排人員定期巡檢,上門檢修等服務,24h全天候售后服務體系
合肥眾升電力科技有限公司于2001年8月成立,坐落于安徽省合肥市肥東縣經濟開發區,致力于無功補償領域的研發、設計和生產,是一家擁有自主知識產權的電氣企業,也是目前安徽省同行業內發展速度較快的高新技術企業之一。公司先后獲得了中國質量認證中心的ccc認證、ISO9001質量體系認證、國家電器產品質量監督檢驗中心型式試驗的認可。
|
熱線電話:400-176-0551 公司傳真:0551-65372899 客服QQ:2726472126 郵箱:2726472126@qq.com 地址:安徽省肥東縣經濟開發區柳孜路 |
采購:35kV戶外框架式無功補償裝置
- *聯系人:
- *手機:
- 公司名稱:
- 郵箱:
- *采購意向:
-
*驗證碼:
跟此產品相關的產品 / Related Products

- 35kV戶內框架式無功補償裝置
- HZS-BKTBB型高壓戶內框架式無功補償裝置主要用于工頻35kV的電力系統進行無功補償,用以調整、平衡電網電壓,提高功率因數,降低線路損耗,提高電能質量,充分發揮發電、供電設備的生產效率。
聯系眾升
服務熱線:400-176-0551- 手機:400-176-0551
- 傳真:0551-65372899
- 客服QQ:2726472126
- 郵箱:2726472126@qq.com
- 地址:安徽省肥東縣經濟開發區柳孜路





合肥眾升電力科技有限公司

