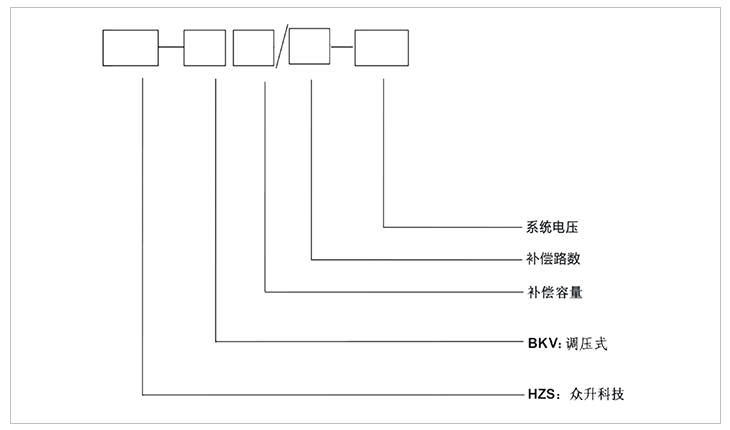
HZS-SVQR型電壓調節型無功自動補償裝置
HZS-SVQR型電壓調節型無功自動補償裝置適用于電力系統220kv及以下變電站,根據系統電壓和無功自動調節自耦變壓器電壓輸出,改變電容器端電壓從而改變電容器輸出容量,以達到無功自動補償的目的。

1:滿足通過自動調節電容器工作電壓實現無功自動控制。
2:裝置在調節過程中無過壓存在,能夠保證電容器安全運行,延長其使用壽命。
3:調節過程電容器始終不脫離電網,無充放電現象,無調節延時,可跟蹤無功需求變化實時調節。
4:可設置在較低電壓下接入,有效抑制合閘涌流,減少補償設備投入對系統電壓的沖擊。
5:整套裝置不產生諧波,運行過程中不會對系統電能質量、相關電力設備及周圍環境造成不利影響。
6:過壓、過流、速斷、兩段過流、零序電壓、差電流等保護機制。
7:配置放電線圈,保證在電容器斷電5s內將電容器組的剩余電壓將至50v以下。
8:具有RS4582、RS232通訊接口實現與中央監測站的通信,實現“四遙”功能。
9:裝置有柜式、框架式、集合式三種安裝形式。
一:工作環境條件
a:室外環境空氣溫度:-35℃~+45℃
b:環境空氣相對濕度:40℃時為20%~90%;
c:大氣壓力:海拔2000米及以下。
二:周圍環境要求
a:不允許有較強的振動與沖擊;
b:不允許有腐蝕和破壞絕緣的氣體、導電介質、含有危險的介質存在,不允許有嚴重的霉菌存在。
安裝方式:可安裝于戶內也可安裝于戶外。
-
用料講究 品質保證
與國內外知名品牌供應商形成戰略合作,成熟,穩定的原材料供應渠道,性能穩定,質量有保障。
封閉設計 安全可靠
封閉式母排結構設計,模塊化組裝,安全整潔,徹底擺脫帶電體裸露、結構散亂、線束纏繞等一系列安全隱患。
-
-
熔絲保護 響應快速
創造性采用熔斷器代替傳統微型斷路器,6KA(Icu)→100KA(Icu)改變的不是一個數字,而是一種安全觀念!
精確投切 無涌流
精確的過零點投切技術,降低電網傳輸損耗,抑制電壓波動,解決電容器鼓肚、電抗器發熱、熔絲斷路的困擾
研發實力
擁有專業的研發技術團隊,專注于無功補償領域的研究,不斷創新
生產實力
5000平方米生產車間,從國外引進 生產設備,滿足任何行業的需求
質量檢測
具備完善的檢測實驗設備,配備專業化質檢人員,質量有保障
貼心服務
安排人員定期巡檢,上門檢修等服務,24h全天候售后服務體系
合肥眾升科技有限公司于2001年8月成立,坐落于安徽省合肥市肥東縣經濟開發區,致力于無功補償領域的研發、設計和生產,是一家擁有自主知識產權的電氣企業。公司先后獲得了中國質量認證中心的ccc認證、ISO9001質量體系認證、國家電器產品質量監督檢驗中心型式試驗的認可。
|
熱線電話:400-176-0551 公司傳真:0551-65372899 客服QQ:2726472126 郵箱:2726472126@qq.com 地址:安徽省肥東縣經濟開發區柳孜路 |
采購:HZS-SVQR型電壓調節型無功自動補償裝置
- *聯系人:
- *手機:
- 公司名稱:
- 郵箱:
- *采購意向:
-
*驗證碼:
跟此產品相關的產品 / Related Products
聯系眾升
服務熱線:400-176-0551- 手機:400-176-0551
- 傳真:0551-65372899
- 客服QQ:2726472126
- 郵箱:2726472126@qq.com
- 地址:安徽省肥東縣經濟開發區柳孜路




合肥眾升科技有限公司

